AD800-2S1D5-PU00CU04

Преобразователь частоты, 1х220В, 1.5кВт, 7.5А, IP20, ЭМС С3, встр. торм. ключ AD800-2S1D5-PU00CU04

Цена AD800-2S1D5-PU00CU04 (за единицу с НДС) - 168 у.е.

Цены указаны в у.е. (с НДС). Точные цены в рублях можно уточнить у наших менеджеров. Не является публичной офертой

Основные функции и характеристики
  • Векторное управление с обратной связью по скорости
  • Поддержка плат расширения
  • Опциональный пульт KP02 с ЖК-экраном и поддержкой русского языка
  • Нормальный / Легкий режимы работы
  • Управление моментом
  • Встроенный фильтр ЭМС стандарта С3
  • Встроенный дроссель постоянного тока от 37 кВт и выше
  • Защитное покрытие плат 3C3
  • Гарантия 3 года

Документация

Технические характеристики модели AD800-2S1D5-PU00CU04
Характеристика Значение
Напряжение питания, В 1x200~240
Подключаемые двигатели Асинхронные, СДПМ
Номинальная мощность двигателя, кВт 1.5
Номинальный выходной ток, A 7.5
Максимальная выходная частота, Гц 590
Перегрузочная способность 150% 60 сек, 180% 5 сек
Максимальный ток двигателя (в течение 1 мин) 11.25
Дискретные входы, шт. 6 (NPN/PNP)
Дискретные выходы типа открытый коллектор, шт. 2
Релейные выходы 2 НО
Аналоговые входы, шт. 2 х 0-10В/4-20мА
Аналоговые выходы, шт. 1 х 0-10В/4-20мА
Интерфейс RS-485 Встроенный, протокол Modbus RTU
Режимы управления Скалярный (V/F),
Векторный без ОС (SVC),
Векторный с ОС (VC)
Встроенный тормозной модуль Да
Возможность подключения плат расширения Да, до 2 шт.
Возможность подключения энкодера/резольвера Да
Опциональные протоколы связи ProfiBus-DP
Profinet
EtherCAT
ModBus TCP
Фильтр ЭМС Встроенный, класс C3
Класс защиты IP20
Рабочая температура -10 ~ 60°C,
Снижение характеристик:
В нормальном режиме – от 50°C,
В легком режиме – от 40°C.
Монтаж на DIN-рейку Нет
Вынос пульта управления Да, подключение через патч-корд, длина до 10 м
Габариты, мм 72х188х185
Масса нетто, кг 1.13

Габариты AD800-2S1D5-PU00CU04

Скачать чертеж .pdf
Скачать чертеж .dwg
Скачать 3D-Модель.STEP

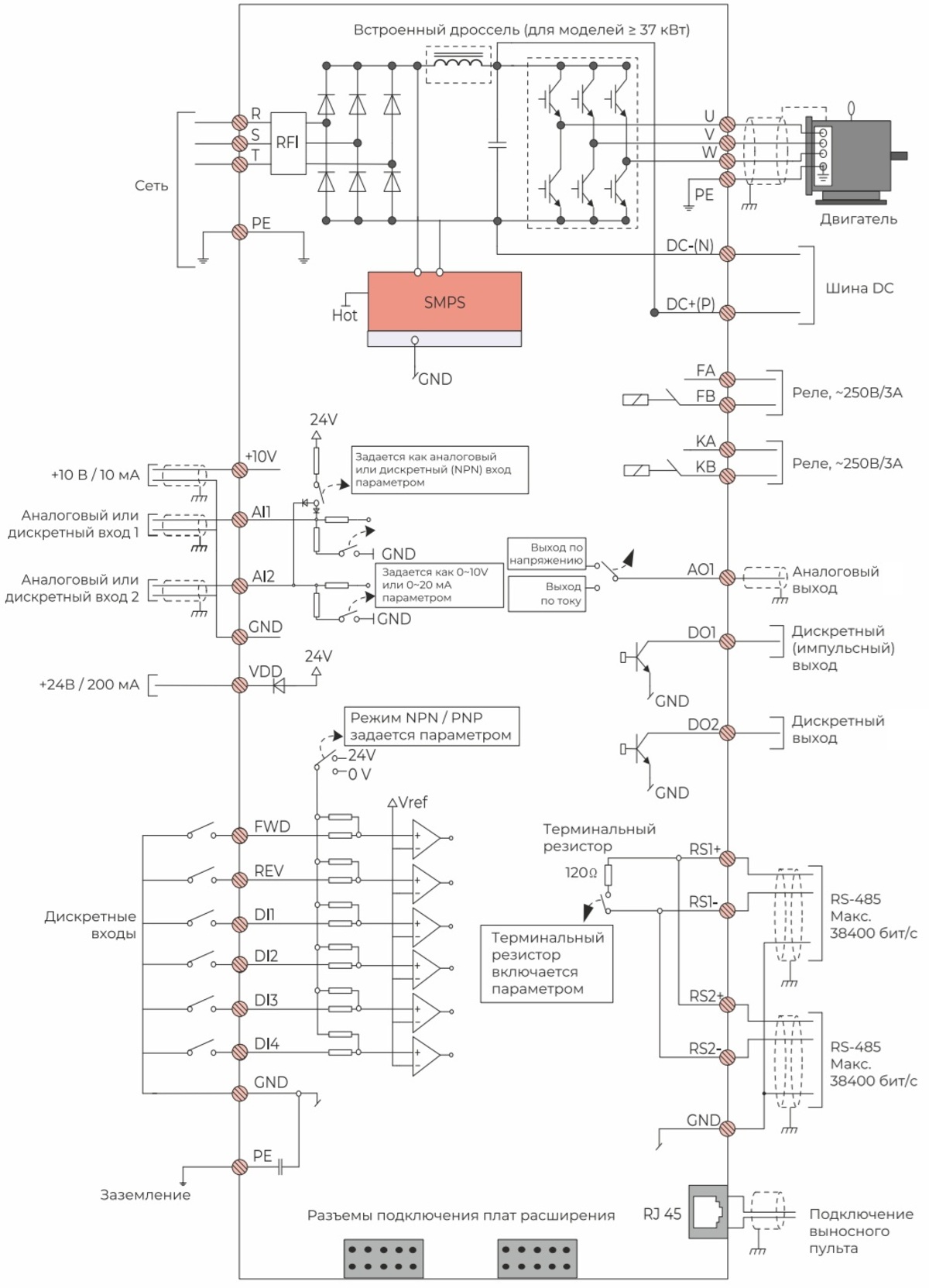
Схема подключения

Периферийные устройства

Встроенный тормозной модуль
Тормозной резистор RXLG200W150RJ, 2 параллельно
РЧ фильтр RFD2B20N01
Моторный дроссель YBOCL-8A-EISA-0.875mH
Синус-фильтр SFR-0010-6M00-0.4SC
Ферритовые кольца T68x44x13.5C GH5

Программное обеспечение

Настройка преобразователя значительно упрощается с помощью программы Optimus Drive Soft. Она позволяет управлять ПЧ прямо с компьютера. С ее помощью вы можете:

  • Удобно настраивать параметры с ПК
  • Сохранять все настройки в файл для создания резервных копий
  • Быстро копировать конфигурации и переносить их между несколькими преобразователями
  • Просматривать журнал аварий и предупреждений с расшифровками
  • Вести мониторинг в реальном времени, строить графики и архивировать данные одновременно по 10 параметрам


Комплектация
  • Преобразователь частоты
  • Краткое руководство по эксплуатации

Связанные продукты

Каталог продукции
Архив продукции